Introduction
Fail-Safe controllers (e.g., SIMATIC S7-1200/1500) require special F-DI input modules designed for handling signals from safety devices – such as emergency stop buttons, interlocks, light curtains, and limit switches.
In this article, we will cover: the construction and operation of the SM 1226 F-DI module, diagnostic and testing mechanisms, different input configuration methods (1oo1, 1oo2), and how to achieve the appropriate SIL/PL safety levels.
SM 1226 F-DI 16 × 24 V DC Module

The SM 1226 F-DI module has 16 input channels at 24 V DC designed to work with safety sensors/switches and 3/4-wire proximity sensors (e.g., Siemens BERO).
It complies with EN 61131-2, type 1 and is equipped with two sensor power outputs (each serving up to 8 inputs). This allows building complex safety systems with redundancy.
Structure and Input Configuration
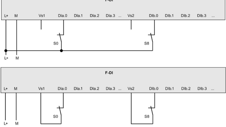
Each F-DI module contains two microprocessors that independently monitor input groups (a.0…a.7 and b.0…b.7).
Available configurations:
- 16 × 1oo1 (one out of one) → SIL 2 / Cat. 3 / PL d
- 8 × 1oo2 (one out of two) → SIL 3 / Cat. 3 or 4 / PL e
- Mixed configurations (some 1oo1, some 1oo2)
1oo2 (one out of two) means that the signal must be consistently detected by two independent inputs (e.g., a.0 and b.0). A discrepancy triggers a safety error.
Diagnostic Mechanisms
The SM 1226 F-DI module has several functions that increase safety:
- Short-circuit test – momentarily cutting sensor power and checking whether the input signal also drops.
- Dual monitoring – two microprocessors test their input circuits.
- Discrepancy error detection – the CPU transitions to the safe state if 1oo2 signals differ for longer than permitted.
SIL/PL Safety Levels
The module’s capabilities depend on the sensor connection method. The table below shows what SIL/PL can be achieved:
- 1oo1, 1 channel → max PL d (SIL 2/3)

- 1oo2, two equivalent channels → max PL e (SIL 3)

- 3/4-wire connections → max PL e with additional short-circuit detection

Properly selected sensors and input configuration allow building systems compliant with ISO 13849-1 and IEC 62061 requirements.

Connection Examples
1oo1 – Single Channel
Simple circuits, max PL d.
1oo2 – Single Dual Sensor
Higher safety, redundancy.
1oo2 – Two Independent Sensors
Most commonly used in emergency stop circuits.
1oo2 – 3-Wire and 4-Wire Sensors
Used with light curtains, scanners, and more complex systems.
Summary
The SM 1226 F-DI module is a key element of safety systems based on SIMATIC S7-1200 controllers. Thanks to its ability to operate in 1oo1 and 1oo2 configurations, dual microprocessor monitoring, and diagnostic tests, it enables meeting high SIL/PL requirements in industrial applications.
👉 Check out our full Safety PLC Course here
Want to master Safety PLC programming? Learn everything from safety principles to real-world configurations in our comprehensive online course.




